MIK-R6000C彩色无纸记录仪
应用范围:
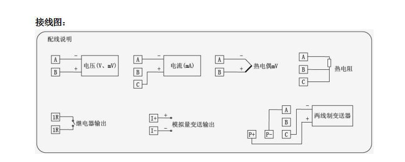
米科MIK-R6000C系列彩色无纸记录仪,可同时记录标准电压、标准电流、热电偶、热电阻、频率、毫伏等信号。可带18路报警输出,12路变送输出,RS232/485通讯接口,以太网接口,微型打印机接口和USB接口,SD卡插座;
品牌:米科(Asmik)
浏览量:
7英寸TFT高清液晶液晶屏
48路多通道输入
15年超长记录时间
应用范围:
米科MIK-R6000C系列彩色无纸记录仪,可同时记录标准电压、标准电流、热电偶、热电阻、频率、毫伏等信号。可带18路报警输出,12路变送输出,RS232/485通讯接口,以太网接口,微型打印机接口和USB接口,SD卡插座;
品牌:米科(Asmik)
浏览量:
48路多通道输入
15年超长记录时间
米科MIK-R6000C系列彩色无纸记录仪48路(不含报警,变送等其它功能)万能输入(可组态选择输入:标准电压、标准电流、热电偶、热电阻、频率、毫伏等)。可带18路报警输出,12路变送输出,RS232/485通讯接口,以太网接口,微型打印机接口和USB接口,SD卡插座;可供传感器配电;具有强大的显示功能,实时曲线显示,历史曲线追忆,棒图显示,报警列表显示。人性化的外观设置以及功能体现、可靠的硬件品质、精湛的制造工艺,使MIK-6000C具有更高的性能性价比。

















